Транзисторные генераторы мощных прямоугольных импульсов с субмикросекундной длительностью
- Авторы: Коротков С.В.1, Жмодиков А.Л.1, Коротков Д.А.1
-
Учреждения:
- Физико-технический институт им. А.Ф. Иоффе Российской академии наук
- Выпуск: № 1 (2024)
- Страницы: 71-76
- Раздел: ЭЛЕКТРОНИКА И РАДИОТЕХНИКА
- URL: https://bakhtiniada.ru/0032-8162/article/view/263943
- DOI: https://doi.org/10.31857/S0032816224010109
- EDN: https://elibrary.ru/fwumbf
- ID: 263943
Цитировать
Полный текст
Аннотация
Приведены результаты сравнительных исследований генераторов мощных субмикросекундных импульсов прямоугольной формы, в которых коммутатор выполнен в виде транзисторного блока с трансформаторной цепью управления. Рассмотрен блок из десяти последовательно соединенных транзисторов, способный на частоте 2 кГц коммутировать в резистивную нагрузку 150 Ом прямоугольные импульсы тока с амплитудой 50 А и длительностью до 1 мкс, имеющие фронт и спад менее 50 нс. Определена возможность увеличения коммутируемой мощности путем увеличения силового напряжения до десятков кВ.
Полный текст
1. ВВЕДЕНИЕ
В настоящее время в мощной импульсной технике широко используются генераторы наносекундных импульсов на основе транзисторных коммутаторов, имеющих рабочий ток десятки ампер и очень малые (десятки нс) времена включения и выключения. Фундаментальные физические ограничения не позволяют обеспечить такие коммутационные характеристики с помощью высоковольтных транзисторов. Поэтому высокое рабочее напряжение коммутаторов достигается при использовании большого количества последовательно соединенных транзисторов со сравнительно малым предельно допустимым напряжением (порядка 1 кВ). В результате определенной проблемой является разработка цепей управления (ЦУ), которые должны иметь высокую электрическую прочность и обеспечивать синхронное приложение к затворам транзисторов импульсов запускающего напряжения.
Традиционные цепи управления высоковольтных транзисторных коммутаторов содержат специальные драйверы с оптическим запуском, подключенные к затворам транзисторов. Основными недостатками таких ЦУ являются их сравнительно большая стоимость и необходимость гальванической развязки источников питания драйверов на полное напряжение силовой цепи.
В связи с этим достаточно перспективными представляются недорогие трансформаторные ЦУ [1, 2], в которых первичные обмотки запускающих трансформаторов соединены последовательно, а вторичные обмотки подключены к затворам транзисторов. При коммутации в цепь первичных обмоток импульса тока управления к затворам одновременно прикладываются импульсы запускающего напряжения, обеспечивающие синхронное включение транзисторов. Определенным достоинством трансформаторных ЦУ является возможность создания высоковольтной гальванической развязки от элементов силовой цепи при выполнении первичных обмоток трансформаторов в виде одного надежно изолированного витка. К недостаткам ЦУ с одновитковыми запускающими трансформаторами можно отнести большие габариты трансформаторов, которые определяются необходимостью формирования на затворах транзисторов импульсов напряжения в течение всего процесса коммутации силового тока. Однако если длительность силового тока мала, то габариты трансформаторов могут быть невелики.
В статье [3] описан генератор субмикросекундных импульсов колоколообразной формы, содержащий силовой конденсатор и коммутатор в виде блока последовательно соединенных IGBT-транзисторов IRGPS60B120KDР, которые переключались с помощью малогабаритных трансформаторов, имеющих кольцевые ферритовые сердечники с размерами 16×9.6×6.3 мм3. При полном разряде силового конденсатора генератор обеспечивал коммутацию в резистивную нагрузку импульсов тока с длительностью до 1.5 мкс, имеющих амплитуду около 200 А и фронт около 20 нс. Малые коммутационные потери энергии в транзисторах достигались в результате создания высокой амплитуды и скорости нарастания импульсов тока во вторичных обмотках трансформаторов.
В статье рассматриваются возможности создания генератора субмикросекундных прямоугольных импульсов на основе высоковольтного транзисторного коммутатора, в котором длительность тока, коммутируемого в резистивную нагрузку, может плавно регулироваться путем выключения транзисторов при несущественном разряде силового конденсатора.
2. ОПИСАНИЕ ОПЫТНОГО ГЕНЕРАТОРА
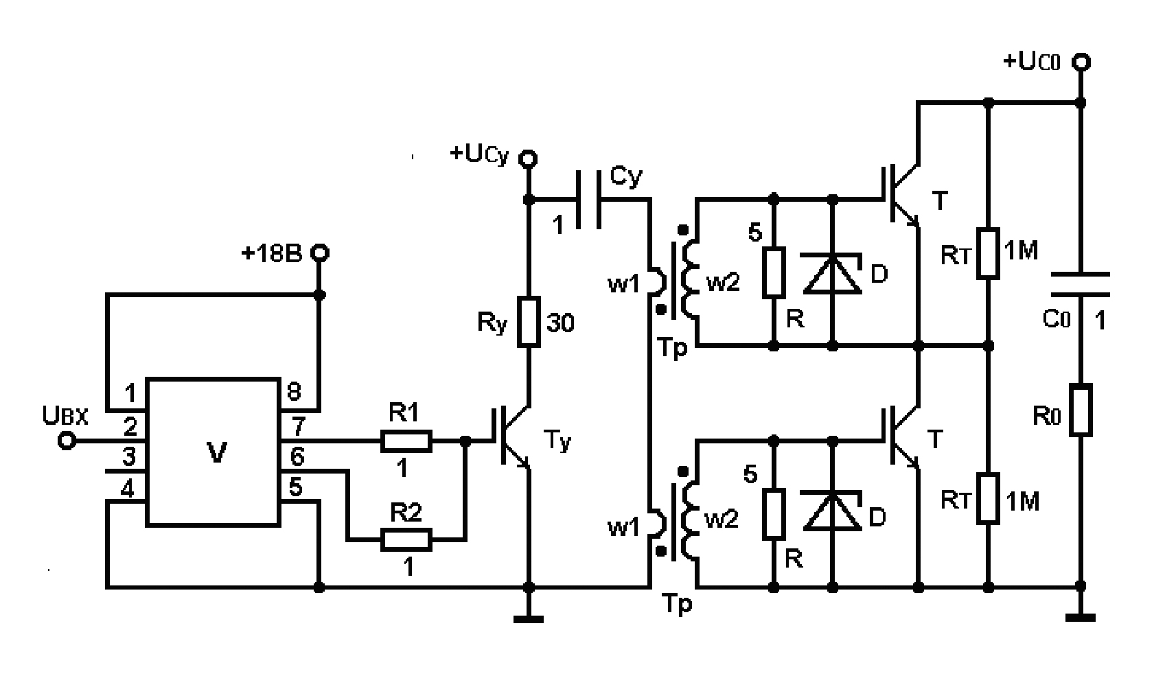
На рис. 1 приведена электрическая схема опытного генератора, разработанная на основе схемотехнического решения, описанного в работе [3]. Она содержит силовую цепь C0–R0, коммутатор в виде блока транзисторов Т и цепь управления коммутатора на основе транзистора Ту.
Рис. 1. Электрическая схема опытного генератора: D – BZV55C15; Тр: w1 = 1, w2 = 3 (сердечник – феррит № 87 фирмы Epcos с размерами 16×9.6×12.6 мм3); V – МIC4452.
Управление транзистором Ту осуществляется с помощью драйвера V, который содержит два выходных микротранзистора Т1, Т2, подключенных, соответственно, между выводами 8, 7 и 6, 5. В исходном состоянии микротранзистор Т1 выключен, а Т2 включен. В результате транзистор Ту надежно выключен, так как его затвор зашунтирован цепью, состоящей из включенного микротранзистора Т2 и низкоомного резистора R2. При приложении к выводам 2, 4 входного сигнала Uвх в схеме драйвера V происходит одновременное выключение Т2 и включение Т1. В результате обеспечивается протекание тока через резистор R1, и на затвор транзистора Ту подается импульс запускающего напряжения.
При включении Ту в первичные обмотки w1 трансформаторов Тр коммутируется запускающий ток Iw1, являющийся током разряда конденсатора Су. Длительность этого тока регулируется путем изменения длительности сигнала Uвх. В результате через вторичные обмотки трансформаторов Тр протекают токи Iw2, которые осуществляют быструю и синхронную зарядку емкостей затворов транзисторов Т до напряжения включения. Амплитуда импульсов напряжения на затворах ограничивается на допустимом уровне стабилитронами D. После включения Т цепь управления Су–Rу–Ту обеспечивает приложение к их затворам напряжения, необходимого для поддержания высокой проводимости. При этом до момента выключения транзисторов Т к нагрузке R0 прикладывается напряжение зарядки конденсатора С0, и через нее протекает силовой ток I. Если емкость конденсатора С0 достаточно велика, то ток I практически не изменяется.
В момент окончания сигнала Uвх в схеме драйвера V одновременно изменяется состояние микротранзисторов Т1, Т2: Т1 выключается, а Т2 включается. В результате обеспечивается уменьшение напряжения на затворе транзистора Ту, обусловленное отсутствием тока через резистор R1 и разрядом емкости затвора через резистор R2. Когда напряжение на затворе становится меньше необходимого для поддержания включенного состояния, транзистор Ту выключается, и ток Iw1 уменьшается до нуля. После окончания тока Iw1 напряжение Uу на затворах транзисторов Т уменьшается в результате разряда их собственных емкостей через резисторы R. Транзисторы Т выключаются, когда величина напряжения Uу становится меньше порогового значения. В процессе выключения Т к транзисторному блоку прикладывается напряжение зарядки конденсатора С0, и ток через нагрузку R0 уменьшается до нуля.
В опытном генераторе амплитуды прямоугольных импульсов тока Iw1, I регулировались путем изменения напряжения зарядки конденсаторов Су, С0 (UCу, UC0). В качестве Ту и Т использовались различные типы транзисторов, паспортные характеристики которых допускали возможность формирования мощных импульсов тока с фронтом и спадом менее 100 нс. Для получения высокой скорости нарастания силового тока цепь разряда конденсатора C0 имела малую монтажную индуктивность (не более 200 нГн). Выбранная величина сопротивлений R = 5 Ом обеспечивала сравнительно малые потери энергии при формировании на затворах транзисторов Т импульсов напряжения, необходимых для поддержания высокой проводимости, и она позволяла быстро разрядить емкости затворов в процессе выключения транзисторов.
Ниже описаны результаты исследований опытного генератора, в котором запускающий транзистор Ту и транзисторы Т силового блока были выполнены в виде недорогих и доступных IGBT-транзисторов IRGPS60B120KDР с рабочим током 100 А и рабочим напряжением 1200 В.
3. РЕЗУЛЬТАТЫ ЭКСПЕРИМЕНТОВ
Эксперименты с транзисторными блоками, состоящими из произвольно выбранных транзисторов IRGPS60B120KDР, показали, что в условиях формирования субмикросекундных прямоугольных импульсов силового тока I транзисторы Т выключаются практически синхронно, но с существенной задержкой относительно момента окончания тока запуска Iw1. При достигнутой скорости нарастания силового тока (около 2.5 кА/мкс) малые потери энергии при включении Т обеспечивались, когда амплитуда импульсов тока Iw2 через вторичные обмотки Тр превышала 5 А. С целью уменьшения амплитуды тока в цепи Cу–Rу–Tу трансформаторы Тр были выполнены с небольшим коэффициентом трансформации (w1 = 1, w2 = 3). Площадь сечения сердечников Тр составляла примерно 40 мм2. Она позволяла формировать на затворах транзисторов прямоугольные импульсы напряжения, имеющие достаточную большую амплитуду и длительность до 1.5 мкс.
На рис. 2 приведены типичные осциллограммы, полученные в результате исследований опытного генератора при UС0 = 2 кВ и R0 = 20 Ом. Здесь Iw1 и I – осциллограммы тока в ЦУ и в силовой цепи, UТ и Uу – осциллограммы напряжения на нижнем транзисторе Т и на его затворе.
Рис. 2. Осциллограммы силового тока I, напряжения UТ на транзисторе Т, напряжения Uу на затворе транзистора Т и тока запуска Iw1 в цепи управления. Масштабы по вертикали: тока I – 25 А/дел., напряжения UТ – 200 В/дел., напряжения Uу – 5 В/дел., тока Iw1 – 10 А/дел., по горизонтали – 100 нс/дел.
Из представленных осциллограмм следует, что при протекании тока I = 100 А напряжение UТ на транзисторе Т мало. В процессе выключения Т напряжение UТ нарастает плавно, что свидетельствует о синхронной работе транзисторной пары. В конце процесса выключения транзисторов Ту и Т на кривых токов Iw1 и I формируются характерные для IGBT-транзисторов участки с малой скоростью убывания, обусловленные носителями, накопленными при протекании силового тока. Длительность запускающего тока Iw1 составляет около 450 нс. Она существенно меньше длительности тока I, так как после выключения Ту к затворам транзисторов Т приложено напряжение Uу, которое плавно убывает в результате разряда их емкостей через резисторы R. Поскольку используемые транзисторы IRGPS60B120KDР имеют большую рабочую площадь и, соответственно, большую емкостью затворов, время убывания напряжения Uу до нуля составляет примерно 400 нс. Полученный результат показывает, что в рассмотренной схеме мощные транзисторы IRGPS60B120KDР практически не могут обеспечить длительность тока I менее 400 нс.
В связи с этим было проведено сравнительное исследование опытного генератора при замене IGBT-транзисторов IRGPS60B120KDР на IGBT-транзисторы IRG4PF50WD с рабочим напряжением 900 В и паспортным значением силового тока 50 А, которые имели примерно в два раза меньшую емкость затвора.
Эксперименты проводились при использовании ранее рассмотренной цепи управления с сопротивлением R0 = 30 Ом. Амплитуда силового тока регулировалась до 50 А. Максимальное напряжение зарядки конденсаторов Су и С0 составляло 800 В и 1.6 кВ.
На рис. 3 приведены осциллограммы импульсов тока I1 – I4 через блок из двух последовательно соединенных транзисторов IRG4PF50WD и напряжения Uу на затворе нижнего транзистора. Они получены при одинаковой длительности запускающего тока (около 100 нс) и разных значениях сопротивлений R и токов Iw2.
Рис. 3. Осциллограммы напряжения Uу на затворе IRG4PF50WD и токов I1–I4 через транзисторный блок. Масштабы по вертикали: токов I1–I4 – 15 А/дел., напряжения Uу – 10 В/дел., по горизонтали – 40 нс/дел.
Осциллограммы I1, I2 соответствуют экспериментам при значениях тока Iw2 = 8 А и сопротивлений R = 10 Ом и 5 Ом. Они показывают, что длительность силового тока можно уменьшать путем уменьшения сопротивления R. Поскольку очень малая величина R обусловливает чрезмерное увеличение тока в ЦУ, использование сопротивления менее 5 Ом представляется нежелательным. Осциллограммы I2, I3 и I4 получены при R = 5 Ом и токах Iw2 с амплитудами 8, 6 и 5 А. Из них следует, что длительность силового тока может быть уменьшена в результате уменьшения амплитуды токов Iw2. Осциллограмма Uу иллюстрирует напряжение на затворе IRG4PF50WD при R = 5 Ом и Iw2 = 5 А. Она свидетельствует о том, что при таком сравнительно малом токе Iw2 время нарастания напряжения на затворе Т до паспортного значения (около 17 В) составляет примерно 70 нс. Полученный результат показывает нецелесообразность использования импульсов тока Iw1 с длительностью менее 100 нс, так как при этом напряжение на затворе транзистора Т может не достигнуть пороговой величины, необходимой для его включения.
Таким образом, проведенные эксперименты показывают, что в схеме на рис. 1 при использовании IGBT-транзисторов IRG4PF50WD минимальная длительность силового тока ограничена на уровне около 200 нс.
В рассмотренном опытном генераторе при тех же параметрах импульсов тока запуска транзисторов минимальная длительность силового тока была уменьшена до 110 нс, когда в качестве Ту и Т были использованы MOSFET-транзисторы C2M0160120D на основе карбида кремния (SiC). Они имели большее, по сравнению с IRG4PF50WD, рабочее напряжение (1200 В) и в 3 раза меньшую емкость затвора. Основными недостатками транзисторов C2M0160120D являлись высокая стоимость и сравнительно малое паспортное значение силового тока (20 А). Кроме того, вследствие малой длительности процесса выключения на SiC-транзисторах Ту и Т возникали опасные всплески напряжения, обусловленные высокой скоростью изменения тока через монтажные индуктивности цепи управления и силовой цепи. Амплитуды этих всплесков были существенно уменьшены в результате увеличения сопротивлений R2 и R, определяющих время разряда емкостей затворов транзисторов Ту и Т. Так, увеличение сопротивления R2 с 1 до 5 Ом позволило примерно в 2 раза уменьшить амплитуду всплеска напряжения на Ту при его выключении. В результате увеличения сопротивления R с 5 до 10 Ом напряжение на транзисторе Т в процессе его выключения не превышало величину рабочего напряжения.
На рис. 4 приведены характерные осциллограммы силового тока I с амплитудой около 20 А и длительностью около 110 нс и напряжения U на блоке из двух последовательно соединенных транзисторов C2M0160120D. Они получены при использовании сопротивления R0, равного примерно 100 Ом, и импульсов тока Iw2 с амплитудой примерно 5 А.
Рис. 4. Осциллограммы силового тока I и напряжения U на блоке SiC-транзисторов. Масштабы по вертикали: тока – 5 А/дел, напряжения – 500 В/дел., по горизонтали – 20 нс/дел.
Рассмотренная цепь управления на основе конденсатора Cу, заряженного до сравнительно большого напряжения (сотни вольт), и сопротивления Rу, значительно превышающего суммарное сопротивление цепей, подключенных ко вторичным обмоткам запускающих трансформаторов, позволяет обеспечить слабую зависимость параметров импульсов тока Iw2 от количества транзисторов Т. В результате создается возможность разработки высоковольтных генераторов с коммутаторами, состоящими из большого количества последовательно соединенных транзисторов.
Ниже приведены результаты исследований такого генератора с рабочим напряжением 8 кВ. В нем использовался коммутатор на основе десяти последовательно соединенных IGBT-транзисторов IRG4PF50WD, смонтированный на печатной плате. Транзисторы и запускающие трансформаторы располагались на минимальном расстоянии друг от друга, обеспечивающем напряженность поля не более 2 кВ/мм. Первичные обмотки трансформаторов были выполнены в виде провода с фторопластовой изоляцией, который пропускался по центру кольцевых сердечников трансформаторов, расположенных вдоль одной оси.
При исследовании генератора на частоте 2 кГц была получена коммутация в нагрузку R0 = 150 Ом прямоугольных импульсов тока с амплитудой до 50 А, имеющих длительность фронта и спада примерно 50 нс. Длительность тока I плавно регулировалась в диапазоне (200–1000) нс. При проведении экспериментов в цепи управления и в цепях вторичных обмоток трансформаторов использовались резисторы Rу = 50 Ом и R = 5 Ом. Токи Iw2, протекающие через вторичные обмотки запускающих трансформаторов, имели амплитуду 5 А.
На рис. 5 приведены осциллограммы импульсов силового тока (кривые I1, I2) с минимальной и максимальной длительностями и соответствующие этим импульсам осциллограммы напряжения на блоке транзисторов Т (кривые U1, U2).
Рис. 5. Осциллограммы силовых токов I1, I2 и напряжений U1, U2 на блоке IGBT-транзисторов IRG4PF50WD. Масштабы по вертикали: токов I1, I2 – 15 А/дел., напряжений U1, U2 – 2 кВ/дел., по горизонтали – 200 нс/дел.
В рассмотренном генераторе величина предельно допустимого выходного напряжения определяется количеством последовательно соединенных транзисторов и электрической прочностью межобмоточной изоляции запускающих трансформаторов. Поскольку при соответствующем выборе сопротивления резистора Rу и напряжения зарядки конденсатора Су разработанная ЦУ позволяет эффективно управлять десятками последовательно соединенных транзисторов, а допустимая напряженность поля в современных изоляционных материалах составляет десятки кВ/мм, выходное напряжение может быть увеличено до (30–35) кВ без существенного изменения конструкции генератора. При устранении доступа атмосферного воздуха путем помещения силовых элементов генератора в изолирующую среду реальной представляется разработка аналогичных транзисторных генераторов с выходным напряжением более 100 кВ.
4. ВЫВОДЫ
Таким образом, проведенные исследования свидетельствуют о возможности создания генераторов с выходным напряжением десятки киловольт на основе малогабаритных транзисторных коммутаторов, способных на килогерцевой частоте формировать в резистивной нагрузке прямоугольные импульсы тока с субмикросекундной длительностью, имеющие амплитуду десятки ампер и времена нарастания и убывания менее 50 нс.
Об авторах
С. В. Коротков
Физико-технический институт им. А.Ф. Иоффе Российской академии наук
Автор, ответственный за переписку.
Email: korotkov@mail.ioffe.ru
Россия, 194021, Санкт-Петербург, ул. Политехническая, 26
А. Л. Жмодиков
Физико-технический институт им. А.Ф. Иоффе Российской академии наук
Email: korotkov@mail.ioffe.ru
Россия, 194021, Санкт-Петербург, ул. Политехническая, 26
Д. А. Коротков
Физико-технический институт им. А.Ф. Иоффе Российской академии наук
Email: korotkov@mail.ioffe.ru
Россия, 194021, Санкт-Петербург, ул. Политехническая, 26
Список литературы
- Грехов И.В., Козлов А.К., Коротков С.В., Рольник И.А., Степанянц А.Л. // ПТЭ. 2002. № 5. С. 102.
- Малашин М.В., Мошкунов С.И., Хомич В.Ю., Шершунова Е.А. // ПТЭ. 2016. № 2. С. 71. https://doi.org/10.7868/S0032816216020099
- Коротков С.В., Аристов Ю.В., Жмодиков А.Л., Козлов А.К., Коротков Д.А. // ПТЭ. 2018. № 1. С. 42. https://doi.org/10.7868/S0032816218010202
Дополнительные файлы







