Operational Control of Power Indicators of Diesel Engines with Common Rail Fuel System
- Authors: Negovora A.V.1, Safin F.R.1, Bashirov R.M.1, Korabelnikov S.K.2, Rakov N.V.3
-
Affiliations:
- Bashkir State Agrarian University
- Academy of Transport Technologies
- National Research Mordovia State University
- Issue: Vol 33, No 2 (2023)
- Pages: 192-206
- Section: Mechanical engineering
- Submitted: 06.05.2025
- Accepted: 16.05.2025
- Published: 29.03.2023
- URL: https://bakhtiniada.ru/2658-4123/article/view/290618
- DOI: https://doi.org/10.15507/10.15507/2658-4123.033.202302.192-206
- ID: 290618
Cite item
Full Text
Abstract
Introduction. Operational methods to monitor the power indicators of engines for continuous diagnosis of their technical condition are of particular interest for creating optimal operating conditions of motor and tractor machinery.
Materials and Methods. The Bashkir State Agrarian University proposed and successfully tested an operational method for assessing the technical condition of diesel engines with direct-acting fuel equipment on their mechanical efficiency, which is determined by the performance of their fuel equipment adjusted using the diesel itself as an adjusting stand.The possibility of using the proposed method for diesel engines with storage fuel systems was investigated.
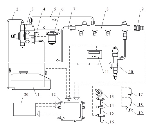
Results. The accuracy of determining the mechanical efficiency of diesel engines by electronically controlled fuel systems of battery type can be affected by the features of their work – the correction of cyclic feeds by the electronic engine control unit depending on the technical condition of the cylinders and high fuel injection pressure. To test this hypothesis, there were carried out studies on a four-cylinder D4EA 2.0 engine of a Hyundai Tuscon car with a Common Rail type storage fuel system. The engine fuel supply system was supplemented with an electronic unit integrated between the injector and the standard engine control unit, which interrupted the transmission line of the control signal to the injector according to a given algorithm without the standard unit transition to emergency mode.
Discussion and Conclusion. The proposed operational method for determining the mechanical efficiency can be successfully used for diesel engines with accumulator electronically controlled fuel supply systems. At the same time, an increase in the cyclic supply by the electronic control unit of the engine fuel supply system reduces the mechanical efficiency slightly, and it can be taken into account only in special cases.
Full Text
-
About the authors
Andrey V. Negovora
Bashkir State Agrarian University
Author for correspondence.
Email: negira@rambler.ru
ORCID iD: 0000-0002-5133-7602
Dr.Sci. (Engr.), Professor of the Chair of Mobile Energy and Vehicles
Russian Federation, 34 50-Letiya Oktyabrya St., Ufa 450001Filyus R. Safin
Bashkir State Agrarian University
Email: fils02@mail.ru
ORCID iD: 0000-0003-2228-3278
Cand.Sci. (Engr.), Associate Professor of the Chair of Power Supply and Automation of Technological Processes
Russian Federation, 34 50-letiya Oktyabrya St., Ufa 450001Radik M. Bashirov
Bashkir State Agrarian University
Email: basharov@mail.ru
Corresponding Member Academy of Sciences of the Republic of Bashkortostan, Dr.Sci. (Engr.), Professor,
Russian Federation, 34 50-Letiya Oktyabrya St., Ufa 450001Sergey K. Korabelnikov
Academy of Transport Technologies
Email: negira@rambler.ru
ORCID iD: 0000-0002-5262-1357
Dr.Sci. (Engr.), Associate Professor
Russian Federation, 63 Salova St., Saint Petersburg 192102Nikolay V. Rakov
National Research Mordovia State University
Email: nikolaymgu@yandex.ru
ORCID iD: 0000-0003-3687-9371
Cand.Sci. (Engr.), Associate Professor
Russian Federation, 68 Bolshevistskaya St., Saransk 430005References
- Gabitov I.I., Negovora A.V. [Improving the Means of Technical Service of Autotractor and Mobile Agricultural Machinery]. Proceedings of GOSNITI. 2014;117:62–66. (In Russ.) EDN: TFDLLP
- Safin F.R. [Improving the Technical Operation of Tractor Diesels: A Scientific Publication]. Ufa:Bashkir Encyclopedia; 2021. (In Russ.) EDN: WDLBWB
- Arzhenovsky A.G., Chichilanov I. [Improvement of Methods and Means of Diagnosing Diesel Engines].Zernograd: Azov-Black Sea Engineering Institute of the Donskoy GAU; 2017. Available at: https://search.rsl.ru/ru/record/01009610300 (accessed 14.02.2023). (In Russ.)
- Vlasov V.M., Zhankaziev S.V., Kruglov S.M. [Maintenance and Repair of Cars]. Moscow: Publishing Center Academy; 2013. Available at: https://search.rsl.ru/ru/record/01008889845 (accessed 14.02.2023).(In Russ.)
- Gabitov I., Negovora A., Ahmetov A., Kozeev A., Safin F., Razyapov M. Justification for Widening the Control Parameters Limits of Diesel Fuel Injectors during Repair. International Review of Automatic Control. 2022;15(2):70–89. https://doi.org/10.15866/ireaco.v15i2.21630
- Gabitov I., Insafuddinov S., Badretdinov I., Pavlenko V., Safin F. Method and Technology for Continuous Control of Performance and Operating Quality of Automotive and Combine Machinery.International Review of Mechanical Engineering. 2020;14(3):160–168. https://doi.org/10.15866/ireme.v14i3.18731
- Jocanović M., Karanović V., Knežević D., Orošnjak M. Diesel Fuel Filtration Problems with Modern Common Rail Injection Systems. Military Technical Courier. 2017;65(4):968–993. https://doi.org/10.5937/vojtehg65-11577
- Bashirov R.M., Safin F.R., Magafurov R.Zh., Yulberdin R.R., Tuktarov M.F. [Method for Diagnosing and Regulating Diesel Fuel Equipment on the Engine]. Patent 2668589 Russian Federation. 2018 October 02. (In Russ.) EDN: WSXLVG
- Bashirov R.M., Safin F.R. Comparative Analysis of Methods to Determine the Mechanical Efficiency of Car-And-Tractor Diesel Engines. Vestnik BSAU. 2019;(2):95–103. (In Russ., abstract in Eng.) https://doi.org/10.31563/1684-7628-2019-50-2-95-103
- Lozhkin M.N. [Calculation of Thermal, Gas-Dynamic and Mechanical Parameters of Automotive Engines]. Togliatti: Publishing House of TSU; 2012. Available at: http://hdl.handle.net/123456789/351 (accessed 14.02.2023). (In Russ.)
- Grekhov L., Dragan Yu., Denisov A., Starkov E. Injection Rate Shaping with Possibilities of Conventional Design Common Rail System. International Journal of Applied Engineering Research.2015;10(5):3979–3986. Available at: https://www.researchgate.net/publication/304306489 (accessed 14.02.2023).Fuel Injector for Commercial Vehicles. SAE Technical Papers. 2014. https://doi.org/10.4271/2014-01-1435
- Gabitov I., Insafuddinov S., Yunusbaev N., Farhutdinov T., Sharafeev A., Abdrazakov F., et al. Hardware and Software Complex and a Device for Setting Optimal Parameters of the Unit Injector Operation in Diesel Engines. International Journal of Mechatronics and Manufacturing Systems. 2020;13(2):111–124.https://doi.org/10.1504/IJMMS.2020.109784
- Zhao J., Yue P., Grekhov L. Temperature and Frequency Dependence of Electrical Iron Effects on Electromagnetic Characteristics of High-Speed Solenoid Valve for Common Rail Injector. International Journal of Applied Electromagnetics and Mechanics. 2019;60(2):173–185. https://doi.org/10.3233/JAE-180022 Belchev S. Method for Determining the Parameters of Injection of Common Rail Injectors.IOP Conference Series: Materials Science and Engineering. 2019;614. https://doi.org/10.1088/1757-899X/614/1/012003
- Insafuddinov S.Z., Safin F.R., Yulberdin R.R., Yakupova A.A. Diagnostics and Regulation of Fuel Equipment of Diesel Engines in Field Conditions by the Technique of the Bashkir State AgriculturalUniversity. Bulletin of the Altai State Agrarian University. 2019;(4):165–171. (In Russ., abstract in Eng.)EDN: QMUXKZ
- Bashirov R.M., Safin F.R. Features of Determining the Mechanical Efficiency of Tractor and Combine Diesel Engines According to the Method of the Bashkir State Agrarian University. Proceedings of the Orenburg State Agrarian University. 2019;3(77):172–176. (In Russ., abstract in Eng.)EDN: VUQEY
- Denso. Electronical Technical Service Information. Available at: http://www.denso-am.eu (accessed 14.02.2023).
- Gabitov I., Insafuddinov S., Kharisov D., et al. Diagnostics and Regulation of Fuel Equipment of Diesels on Stands with Injection to Medium with Counter-Pressure. Journal of Engineering and Applied Sciences. 2018;13(S11):8782–8788. https://doi.org/10.3923/jeasci.2018.8782.8788
- Bashirov R.M., Safin F.R., Insafuddinov S.Z. Improving the Method of Regulating the Fuel Equipment of Tractor Diesel Engines. Bulletin of the Bashkir State Agrarian University. 2014;3(31):60–64.(In Russ.) EDN: SXXWJT
- Insafuddinov S.Z., Safin F.R. [On the Influence of Backpressure when Adjusting the Injectors of Autotractor Diesel Engines]. In: Proceedings of the International Scientific and Practical Conference Agrocomplex 2014: Prospects for the Innovative Development of the Agro-Industrial Complex. Part 2. Ufa:Bashkir State Agrarian University; 2014. p. 63–68. (In Russ.) EDN: SFJWXR
- Henzinger R., Kammerstetter H., Radke F., Werner M. Neue Messtechnik für Direkteinspritzsysteme von Diesel und Ottomotoren. MTZ – Motortechnische Zeitschrift. 2006;67:524–529. (In Germ.) https://doi.org/10.1007/BF03225407
- Grekhov L., Mahkamov K., Kuleshov A. Optimization of Mixture Formation and Combustion in Two-Stroke OP Engine Using Innovative Diesel Spray Combustion Model and Fuel System Simulation Software. Technical Paper. 2015. https://doi.org/10.4271/2015-01-1859
- Safin F.R., Valiev A.R., Negovora A.V., Insafuddinov S.Z., Gaysin E.M., Siraev Sh.F. [Evaluation of the Mechanical Efficiency of Diesel Engines with Electronic Control]. Certificate of State Registration of the Computer Program 2021619336 Russian Federation. No. 2021618449; app. 05/31/2021; publ. 06/08/2021.(In Russ.) EDN: CEZWBU
Supplementary files






















