Features of the formation of the nutation line in nuclear magnetic magnetometers and flow meters with flowing liquid.
- Authors: Davydov V.V.1,2,3, Logunov S.E.2, Provodin D.S.1, Davydov R.V.1,2,3
-
Affiliations:
- Peter the Great Saint Petersburg Polytechnic University
- Saint-Petersburg State University of Telecommunications named after prof. M.A. Bonch-Bruevich
- All-Russian Research Institute of Phytopathology
- Issue: Vol 68, No 10 (2023)
- Pages: 1019-1029
- Section: PHYSICAL PROCESSES IN ELECTRONIC DEVICES
- URL: https://bakhtiniada.ru/0033-8494/article/view/232590
- DOI: https://doi.org/10.31857/S0033849423070021
- EDN: https://elibrary.ru/WOHJWM
- ID: 232590
Cite item
Full Text
Abstract
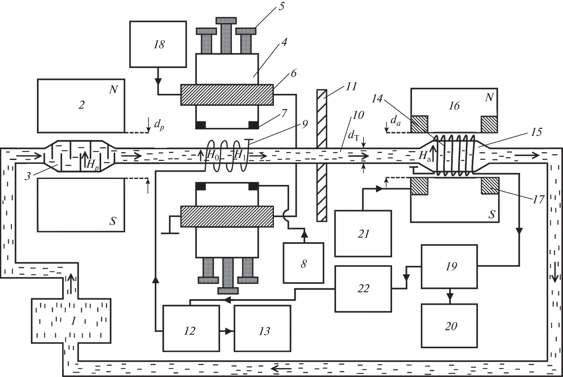
The mechanism of formation of a nutation line in a flowing liquid is considered. New ones have been developed equations of motion of the longitudinal and transverse components of the magnetization vector in the nutation coil, which take into account the inhomogeneity of the magnetic field ΔH_0 in the zone of influence of the radio frequency field H_1 on the flowing liquid. The equations also take into account the nature of the change in the value of the magnetic field inhomogeneity ΔH_0 when the fluid moves along the nutation coil. The results of experimental studies of the shape of the nutation line are presented. Theoretical calculations are compared with experimental data.
About the authors
V. V. Davydov
Peter the Great Saint Petersburg Polytechnic University; Saint-Petersburg State University of Telecommunications named after prof. M.A. Bonch-Bruevich; All-Russian Research Institute of Phytopathology
Email: Davydov_vadim66@mail.ru
St.-Peterburg, 195251, Russia; St.-Peterburg, 193232, Russia; Bol'shie Vyazemy, Moscow oblast, 143050, Russia
S. E. Logunov
Saint-Petersburg State University of Telecommunications named after prof. M.A. Bonch-Bruevich
Email: Davydov_vadim66@mail.ru
St.-Peterburg, 193232, Russia
D. S. Provodin
Peter the Great Saint Petersburg Polytechnic University
Email: Davydov_vadim66@mail.ru
St.-Peterburg, 195251, Russia
R. V. Davydov
Peter the Great Saint Petersburg Polytechnic University; Saint-Petersburg State University of Telecommunications named after prof. M.A. Bonch-Bruevich; All-Russian Research Institute of Phytopathology
Author for correspondence.
Email: Davydov_vadim66@mail.ru
St.-Peterburg, 195251, Russia; St.-Peterburg, 193232, Russia; Bol'shie Vyazemy, Moscow oblast, 143050, Russia
References
- Пряхин А.Е., Шушкевич С.С., Оробей И.О. // ПТЭ. 1983. № 6. С. 186.
- Давыдов В.В., Семенов В.В. // РЭ. 1999. Т. 44. № 12. С. 1528.
- Мефед А.Е. // ЖЭТФ. 1984. Т. 86. № 1. С. 302.
- Gizatullin B., Gafurov M., Murzakhanov F. et al. // Langmuir. 2021. V. 37. № 22. P. 6783.
- Марусина М.Я., Базаров Б.А., Галайдин П.А. и др. // Измерит. техника. 2014. № 5. С. 68.
- Marusina M.Y., Karaseva E.A. // Asian Pacific J. Cancer Prevention, 2018. V. 19. № 10. P. 2771.
- Gizatullin B., Gafurov M., Vakhin A. et al. // Energy and Fuels. 2019. V. 33. № 11. P. 10923.
- Неронов Ю.И., Серегин Н.Н. // Измерит. техника. 2012. № 11. С. 41.
- O’Neill K.T., Brancato L., Stanwix P.L. et al. // Chem. Engineering Sci. 2019. V. 202. P. 222.
- Davydov V.V., Dudkin V.I., Karseev A.U. // Optical Memory & Neural Networks (Inform. Opt.). 2013. V. 22. № 2. P. 112.
- Семенихин А.В., Саунин Ю.В., Рясный С.И. // Атомная энергия. 2018. Т. 124. № 1. С. 8.
- Дьяченко С.В., Жерновой А.И. // ЖТФ. 2016. Т. 61. № 12. С. 78.
- Витковский О.С., Марусина М.Я. // Измерит. техника. 2016. Т. 59. № 3. С. 31.
- Давыдов В.В., Дудкин В.И., Карсеев А.Ю. // ПТЭ. 2015. № 6. С. 84.
- Давыдов В.В., Дудкин В.И., Карсеев А.Ю. // ЖТФ. 2015. Т. 85. № 3. С. 138.
- Давыдов В.В., Дудкин В.И., Карсеев А.Ю. // ПЖТФ. 2015. Т. 41. № 7. С. 103.
- ГОСТ 8.095–73. Государственный первичный эталон и общесоюзная поверочная схема для средств измерения магнитной индукции. М.: Изд-во стандартов, 1973.
- ГОСТ 8.144–75. Государственный специальный эталон и общесоюзная поверочная схема для средств измерения магнитной индукции в диапазоне 0.05-2 Тл. М.: Изд-во стандартов, 1975.
- Симонов В.М., Ягола В.К. // Измерит. техника. 1975. № 10. С. 76.
- Ягола Г.К., Казанцев Ю.И., Симонов В.М. и др. // Измерит. техника. 1976. № 3. С. 52.
- Дьяченко С.В., Лебедев Л.А., Сычев М.М., Нефедова Л.А. // ЖТФ. 2018. Т.63. № 7. С. 1018.
- Давыдов В.В., Дудкин В.И., Карсеев А.Ю. // Изв. вузов. Физика. 2015. Т. 58. № 2. С. 8.
- Жерновой А.И., Дьяченко С.В. // ЖТФ. 2015. Т. 60. № 4. С. 118.
- Давыдов В.В., Дудкин В.И., Величко Е.Н., Карсеев А.Ю. // Измерит. техника. 2015. Т. 58. № 5. С. 56.
- Girard S., Kuhnhenn J., Gusarov A., Brichard B. et al. // IEEE Trans. 2013. V. NS-60. № 3. P. 2015.
- Kashaykin P.F., Tomashuk A.L., Salgansky M.Y. et al. // J. Appl. Phys. 2019. V. 121. № 21. P. 213104.
- Dmitrieva D.S., Pilipova V.M., Rud V.Y. // Lecture Notes in Computer Science (LNCS) (including subseries Lecture Notes in Artificial Intelligence and Lecture Notes in Bioinformatics). 2020. V. 12526. P. 348.
- Ignatiev V.K., Lebedev N.G., Orlov A.A., Perchenko S.V. // J. Magn. Magn. Mater. 2020. V. 494. P. 165658.
- Leshe A. Nuclear Induction. Berlin: Verlag Wissenschaften, 1963.
- Abragam A. The Principles of Nuclear Magnetism. Oxford: Qxford Clarendon Press, 1961.
- Давыдов В.В., Дудкин В.И., Карсеев А.Ю. // Измерит. техника. 2015. Т. 58. № 3. С. 48.
- Жерновой А.И. Измерение магнитных полей методом нутации. Л.: Энергия, 1979.
- Жерновой А.И. Ядерно-магнитные расходомеры. Л.: Машиностроение, 1985.
- Чижик В.И. Ядерная магнитная релаксация. Л.: Изд-во ЛГУ, 1991.
- Бородин П.М., Володичев М.И., Москалев В.В., Морозов А.А. Ядерный магнитный резонанс. Л.: Изд‑во ЛГУ, 1982.
- Давыдов В.В., Семенов В.В. // ПТЭ. 1999. № 3. С. 151.
Supplementary files







