Цифровой индикатор форвакуума на датчике ПМТ-4М
- Authors: Цымбаленко В.Л.1
-
Affiliations:
- Национальный исследовательский центр “Курчатовский институт”
- Issue: No 1 (2024)
- Pages: 216-217
- Section: ПРИБОРЫ, ИЗГОТОВЛЕННЫЕ В ЛАБОРАТОРИЯХ
- URL: https://bakhtiniada.ru/0032-8162/article/view/263902
- DOI: https://doi.org/10.31857/S0032816224010324
- EDN: https://elibrary.ru/FIGTYO
- ID: 263902
Cite item
Full Text
Full Text
Описана конструкция измерителя давления форвакуума датчиком ПМТ-4М, представляющая результаты измерения на дисплее в четырех форматах: напряжение от термопары; линейный индикатор напряжения; давление, определенное по калибровочной кривой датчика; значения тока нагревателя термопары.
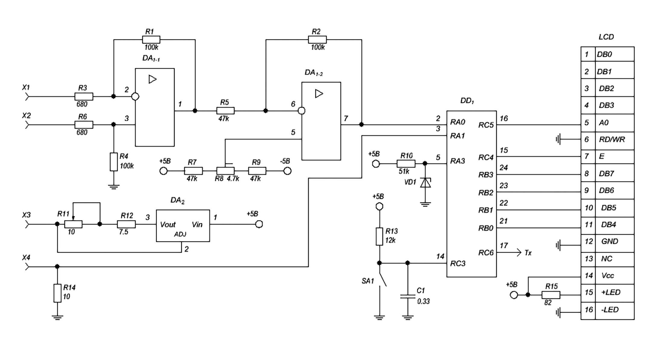
Конструкция индикатора представлена на рис. 1. Аналоговая часть состоит из усилителя напряжения термопары (контакты X1, Х2) на сдвоенном операционном усилителе DA1 с коэффициентом усиления 200 и стабилизатора тока нагревателя в диапазоне 90-150 мА (контакты X3, Х4) на микросхеме DA2. Напряжение питания усилителя DA1 равняется ±5 В.
Рис. 1. Схема индикатора: DA1 – LM358, DA2 – LM317-T, DD1 – PIC16F73, VD1 – LM285-2.5, LCD – MT-10S1-2YLG. Многооборотные сопротивления R8 и R11 – установки нуля усилителя и тока нагревателя соответственно. Стандартные цепи микроконтроллера (reset, подсоединение питания, заземления и кварца частотой 7.372 МГц) не показаны.
Порты микроконтроллера DD1 PIC16F73 программируются следующим образом:
TRISA = 0xFF порт A на ввод,
ADCON1 = %10000101 вводы RA0,1 – АЦП, RA3 = Vref = 2.56 В,
TRISB = 0 порт B на вывод,
PORTB = 0
TRISC = %10001000 бит RC3 на ввод, биты RC6,7 обслуживают обмен по RS232.
Цикл измерения давления и опроса кнопки SA1 выполняется раз в секунду. Выходное напряжение усилителя V1 и падение напряжения V2 на сопротивлении R14, пропорциональное току нагревателя, преобразуются в 8-битные коды (соответственно code1 и code2). Напряжение термопары в милливольтах задается формулой Vc = code1/20.48. Давление p в Торрах в диапазоне 0.5 мВ ≤ V1 ≤ 10мВ аппроксимируется формулой
где коэффициенты an имеют следующие значения: a0 = 0.81219, a1 = -2.33305, a2 = 6.81974, a3= -12.93559, a4 = 12.91515, a5= -5.16641.
Формат индикации на однострочном десятизначном дисплее LCD выбирается нажатием кнопки SA1. По умолчанию устанавливается отображение напряжения на термопаре в милливольтах: “5.82 mV”. При напряжении менее 0.5 мВ на дисплей выводится значение “0.5 mV”. Одно нажатие приводит к индикации напряжения термопары в диапазоне 0–10 мВ в режиме линейного индикатора (||||||||||||||||||||||||||), два нажатия – к выводу показаний в Торрах (0.0152 Torr), три нажатия к показу значения тока нагревателя в мА (129 mA). Показания дисплея в режимах “mV” и “Torr” передаются на TTL-уровнях в формате “9600,8,N,1” с выхода Tx.
Прошивка контроллера PMT_73.hex расположена по ссылке jet@ras.ru
About the authors
В. Л. Цымбаленко
Национальный исследовательский центр “Курчатовский институт”
Author for correspondence.
Email: VLT49@yandex.ru
Russian Federation, 123182, Москва, пл. Академика Курчатова, 1
References
Supplementary files



